西子洁能获得实用新型专利授权:“一种多态耦合蓄热炼钢电炉烟气余热深度利用系统”
作者:小微
发表于:2025年06月20日
浏览量:65943

图片来源于网络,如有侵权,请联系删除
证券之星消息,根据天眼查APP数据显示西子洁能(002534)新获得一项实用新型专利授权,专利名为“一种多态耦合蓄热炼钢电炉烟气余热深度利用系统”,专利申请号为CN202421743496.7,授权日为2025年6月20日。
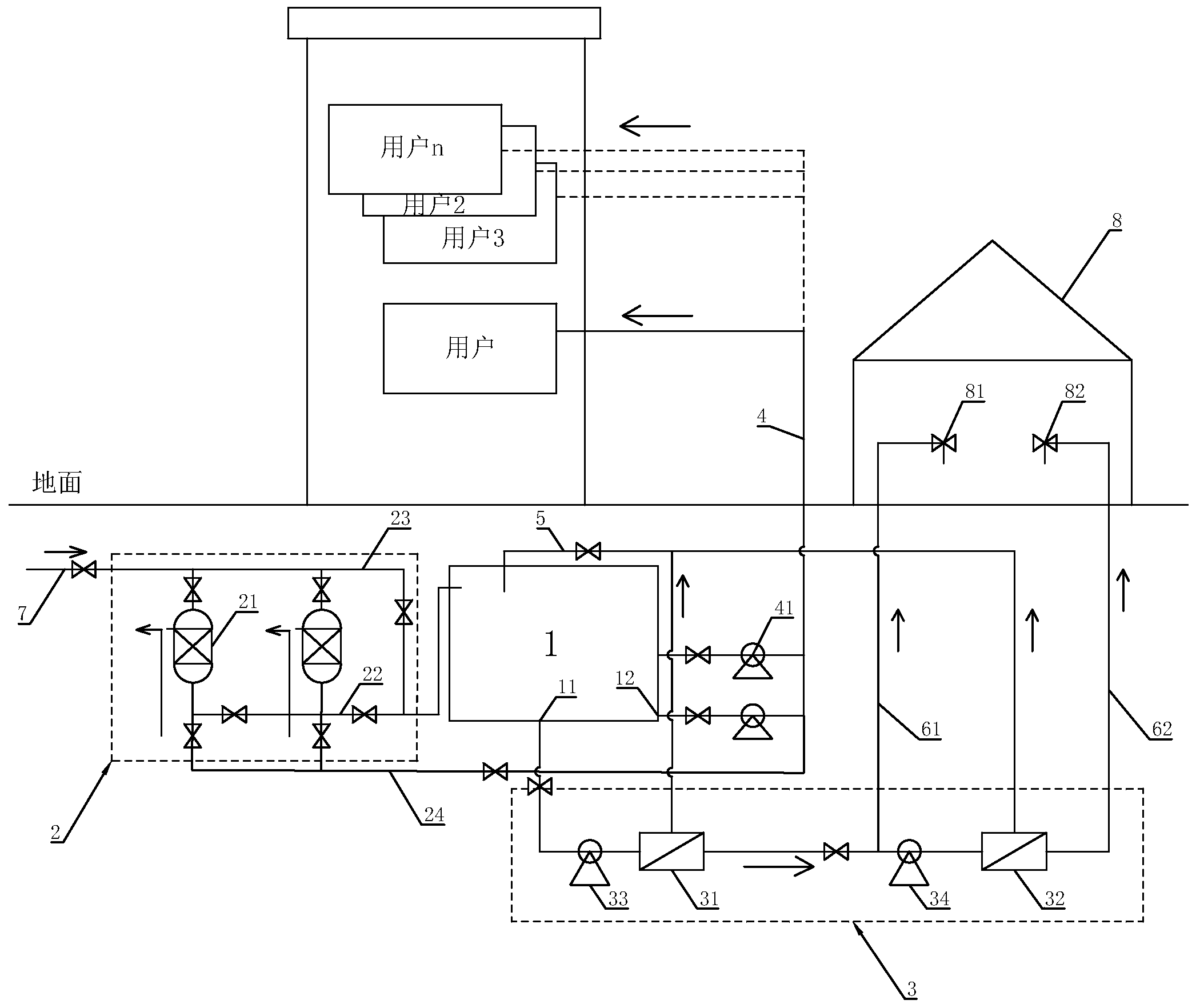
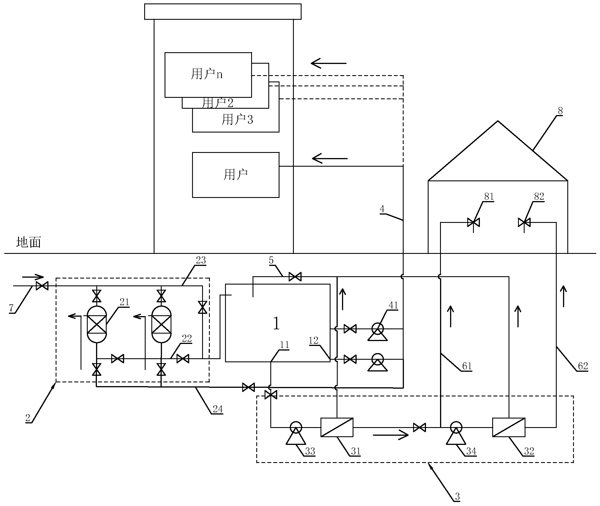
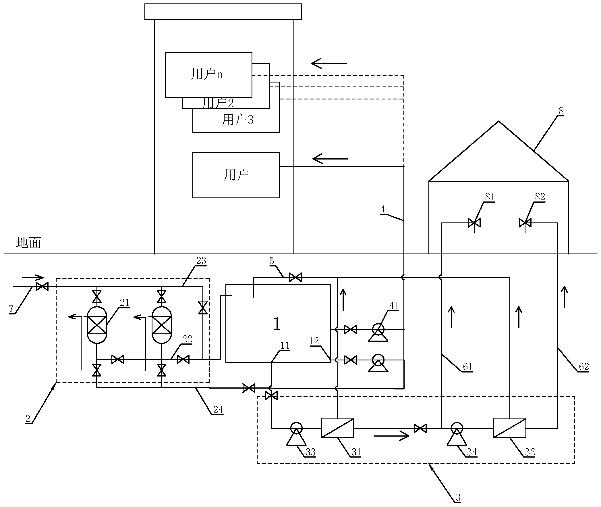
专利摘要:本实用新型公开了一种多态耦合蓄热炼钢电炉烟气余热深度利用系统,包括烟气系统、低压蒸汽系统、熔盐换热储热系统、高压蒸汽系统和发电系统。本实用新型在沉降室前烟道中增设前烟道蓄热体,在燃烧沉降室中增设沉降室蓄热体,并在高压省煤器的出口与高压预热器的水入口之间的连接管道上增设有高压蓄水箱。通过设置前烟道蓄热体、沉降室蓄热体和高压蓄水箱,本实用新型能更好地平抑电炉烟气温度的大幅波动,简化高压蒸汽系统中熔盐和给水流量的控制并维持高压蒸汽的平稳输出,增加了系统的稳定性和安全性,进一步完善了电炉烟气余热回收技术。

图片来源于网络,如有侵权,请联系删除
今年以来西子洁能新获得专利授权16个,较去年同期增加了60%。结合公司2024年年报财务数据,2024年公司在研发方面投入了3.92亿元,同比减6.69%。

图片来源于网络,如有侵权,请联系删除
通过天眼查大数据分析,西子清洁能源装备制造股份有限公司共对外投资了35家企业,参与招投标项目1229次;财产线索方面有商标信息35条,专利信息333条,著作权信息46条;此外企业还拥有行政许可134个。
数据来源:天眼查APP
以上内容为证券之星据公开信息整理,由AI算法生成(网信算备310104345710301240019号),不构成投资建议。
